Cable type ball float liquid level switch
Products overview:
ZW - UQK430 seriesCable type ball float liquid level switch(float switch) is stable and reliable performance are the distinctive features of (not) caused by the liquid surface fluctuation misoperation.It adopts the polypropylene injection molding, fully guarantee the product high sealing performance.At the same time, the cable ball float liquid level switch, float switch also has a non-toxic, corrosion resistance, easy installation, low cost, long service life, etc.This product can be matched with various kinds of pump, widely used in water supply, water drainage and corrosive liquid level automatic control.
Second, the working principle:
ZW - UQK430 seriesCable type ball float liquid level switchUsing the principle of gravity and buoyancy.Mainly includes the floating body, set in the float the large capacity of the micro switch and can switch in the pass, off the driving mechanism of the state, as well as the three core cable connected to the switch.When the floating ball in the liquid under the action of buoyancy with liquid level up or down to the level of a certain Angle, the floating ball driving mechanism in the body - drive large capacity micro switch, thus the output ON (ON) or OFF (OFF) the signal, alarm prompt or remote control to use.
Applications:
ZW - UQK430 seriesCable type ball float liquid level switchMainly used under various working conditions, liquid level control.Cable ball float liquid level switch is a man to be able to adjust the barrels, slot or borehole liquid level switch.It has resistance to water, is widely used in households, factories and mines, such as the pool of water, oil, acid and alkali pool, barrels, groove, irrigation and other containers.
Four, the main features:
1, advanced design and strict manufacturing technology to provide a reliable guarantee of product quality.
2, the shell adopts engineering plastics, high mechanical strength, good sealing.
3, cable with special materials, they can withstand oil, acid, alkali, corrosion resistance is superior.
4, simple structure, reliable in performance.Output is stable and reliable "tong" and "off" switch control signal, without any false action, high reliability.
5, easy installation, convenient debugging, move up and down positioning block, can adjust at huai surface control.
Five, the technical parameters:
1, the rated current/voltage: 8 a / 220 vac SPDT.
2, material: CR/PP/chloroprene rubber/polypropylene.
3, working temperature: (plastic) - 10 degrees Celsius to 80 degrees Celsius.
4, control accuracy + / - 0.05 m.
5, applicable medium: water, sewage, oil and acid and alkali liquid medium concentration below.
6, cable length: 2 m / 3 m / 5 m / 10 m / 15 m.
7, the electric life: 100000 times.
8, mechanical life: 5 * 100000 times.
Six, instrument connection methods:
1, the use of black and blue wires
Floating ball in the liquid level, the state of the contact is impassability, float the next level, contact is through to the state.
2, use a black and yellow wire
Floating ball in the liquid level, the state of the contact is connected, float the next level, contact is not state.
3, the installation of fixed weight
Liquid level height is the control of the ball float liquid level switch of the cable length and weight of the liquid in the position of the cable.Fixed cable ball float liquid level switch heavy hammer, hammer from the first bell end card ring to be removed, to be set on the position of the cable, and cable shall be given heavier hammer bell end through, set on the cable card ring will restrict the position of a heavy hammer.Finally the cable to the appropriate place fixed outside the container.
Seven, instrument wiring diagram and installation method:
1 and 1 kw and 1 kw single-phase pump under, cable can be ball float liquid level switch in series in the circuit directly.(figure 1)
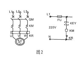
2, more than 1 kw pump, cable can be ball float liquid level switch in series in the control circuit of electric cabinet.Liquid level height is the control of the cable length and weight of the liquid in the position of the cable.(figure 2)
Installation method:
1, the control of liquid level height is the length of the cable in the liquid and the location of the hammer on the cable,
2, fixed weight method is that the first heavy hammer the bell end card ring will be removed,
3, to be set on the position of the cable, cable from heavy hammer the horn side wear into again,
4, set on the cable card ring will restrict the position of a heavy hammer.Finally the cable to the appropriate place fixed outside the container.
5, when fluid production, black, blue, the switch when low liquid, high liquid level switch (figure 3)
6, drainage, black, brown lines, high liquid level switch, low liquid when the switch is off(Figure 4.) 
Nine, appearance size: 
Ten, heavy hammer installation method:
1, will float switch cable shall be given heavier under the hammer at the center of the concave hole place through after, gently push heavy hammer that embedded in the round hole at the top of the plastic ring due to cable head thrust of the loss.(if necessary, also can use a screwdriver to the plastic ring to be removed).Then fall off the plastic ring set on the cable you want fixed weight to set the location of liquid.
2, gently push pull heavy hammer cable, until the heavy hammer center buckle plastic ring, heavy hammer as long as it gently on the plastic ring that will not slip, the plastic ring if there are any damage or loss, diameter can be used with the bare copper wire buckle into the cable instead.
Eleven, notable matters of installation:
1, the customer in accordance with the requirements of different type of choose and buy, for a long, multipoint level control, normal temperature liquid or wastewater can choose the model;
2, floating ball movement length a trench wall and cables must be smaller than the distance a, floating ball control the water level must be greater than the lowest water level d d.As shown in figure:
3, installation position and the pump inlet should keep a proper distance to avoid float switch in the water entry;
4, the order need to inform the height of liquid level measurement, liquid PH value, the amount of float switch, material, etc.
Twelve,Selection of code:
Instrument types | In the cable-type float liquid level switch (wei measurement and control) | |||||
ZW-UQK430 | - | /□ | /□ | /□ | /□ | |
Answer the liquid material | P | PP+Rubber cable | ||||
S | SUS+The silicone cable | |||||
Junction box form | W | No terminal block | ||||
N | Common junction box (with flange installation) | |||||
F | Explosion-proof junction box (with flange installation) | |||||
single/group | S | single | ||||
G | group | |||||
The number of floating ball | X | Units: a | ||||
The cable length | -XX | The two Numbers, the unit:m | ||||
Selection, for example: ZW - UQK430 - PWG - 05
Cable is ball float liquid level switch, liquid material for: PP + standard cable, connector, and 10 ~ 80 degrees, 220 vac SPDT, 10 a single cable, floating ball, cable length is 5 meters.
13, design selection and ordering information:
1: can't connect directly to the household 220 v voltage and the connection pump, need ac contactor and intermediate relay overload.
2: wire length: 3 m 4 m length of 5 m to 10 m and other special materials can be customized.
3: connect: direct line or flange and junction box.
After-sales service commitment:
Liquid level switch 1, I companies sell products within twelve months appear quality problem, is responsible for free maintenance.
2, the warranty period, any quality problems such as the products of our company, my company is responsible for free repair or replacement.
3, the warranty period, such as user improper use, damaged products, my company is responsible for the maintenance, charge damage parts cost.
4, after the warranty period appear quality problem, my company is responsible for the maintenance, charge damage parts cost.
5, such as user need to my company site services, to users in the province I company service personnel to reach the site within 12 hours, fujian association of foreign languages and user reach the site within 48 hours.



